Product Feature
• ZJR2 series soft starter can work with three-phase AC squirrel cage induction asynchronous motor.
• The voltage is 320V–460V, 50Hz/60Hz, and the current is 1200A and below.
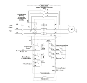
• The soft starter is a device type — it’s necessary to add breakers (short-circuit protection) and AC contactor (bypass) inside the cabinet.
• Together with switches, it makes up the electric motor control circuit.
• ZJR2 device type can work without three-phase AC motor in the process of starting too big acceleration torque.
• The power supply system provides protection from excessive current and dynamic impact.
• Has the following characteristics:
-
SCM control, intelligent all-digital display.
-
Can be used as a soft starter to control multiple motors.
-
Starting modes: Current limiting start, Voltage ramp start, Kick start + current-limiting start, Kick start + voltage ramp start, Current ramp start, Voltage-limiting double closed-loop start.
-
Free stop and soft stop — the stop time from 0 to 60 seconds can be chosen arbitrarily.
-
Overcurrent, overload, open phase, instantaneous stop, and other fault protection, with flow, lack phase, instantaneous stop, and other malfunction protection.
-
Easy installation, simple operation, strong function, and reasonable design.
-
5kW–55kW soft starter built-in bypass contactor (factory default without built-in bypass contactor — clients need to confirm this once order is confirmed).








Reviews
There are no reviews yet.